连续排污扩容器及定期排污扩容器排污回收装置(排污冷却器)
一、现状分析
在锅炉运行中,由于受水处理条件的限制,锅炉给水中总是含有一定量的杂质,为了保证锅炉炉水符合规定标准(保证锅水含盐量在允许范围内),须对炉水进行排污.排污方式分连续排污和定期排污两种.
连续排污就是连续不断地从锅炉含盐浓度大的接近汽包蒸发表面处排出一部炉水,并以较清洁的给水补充,使炉水含盐不致过高,并维持一定锅水有一定碱度.
定期排污就是间断地沉淀在锅炉汽水较底处的不溶性沉渣和铁锈等杂质排出.
锅炉排污可以控制锅水含盐量,但排污造成了工质的损失和热量损失,因此锅炉的排污量应受到限制,锅炉的排污量的多少通常用排污率P来表示.排污率是排污量占锅炉蒸发量的百分比.根据《电力技术管理法规(试行)》规定:凝汽式电厂排污率为1%~2%,热电厂排污率为:2%~5%.
电厂连续排污是造成电厂内工质损失的主要原因,连续排污量几乎等于电厂内其他汽水损失的总和.另外,由于排污水的温度和压力都很高,排污除造成了工质和热量的损失外,还会造成环境的污染.
为了减少因排污造成的工质和热量的损失,我公司特推出排污冷却换热器,以对排污水、汽进行回收和利用。该回收装置主要形式为表面冷却器。
二、原理
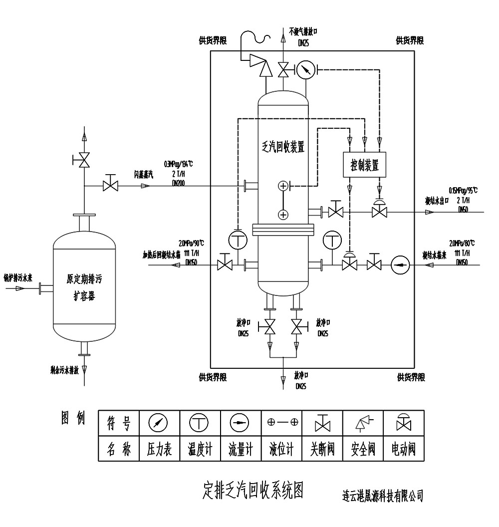
该排污冷却器是采用表面式换热器,是通过金属受热面将加热蒸汽的热量传给管束内被加热的除盐水(软化水),使定、连排等扩容器扩容后蒸发分离的汽(其中一部分被引入除氧器)、水(排污水)的热量完全被除盐水(软化水)吸收,使除盐水温度得到大幅升高,同时使排污水温度降至50℃以下,通过冷却器排污口排至地沟或疏水箱,达到污水热能回收利用的作用。
其系统过程为:锅炉排污分别与连续排污扩容器、定期排污扩容器连接,而连续排污扩容器(蒸发分离的蒸汽和除氧器连接)的排污水排至定期排污扩容器内,定期排污扩容器蒸发分离的蒸汽以及排污水再进入排污冷却器,排污水在冷却器内再次蒸发分离冷却,余下少量的排污水经冷却后至50℃以下,再经冷却器排污口排至地沟。具体参见系统图。

三、优点:
1、结构简单,可长期使用无需检修。
2、传热效果好,节能效果明显。
3、运行安全可靠,对机组安全运行无不利影响。
4、消除因排汽而产生的空气污染和噪声污染,优化了环境。
四、型号
PWL- 口 - 口
PWL 代表排污冷却器首字母
口 代表冷却面积
口 代表排污扩容器容积m3
四、具体形式有:列管式、混合式列
管式有立式和卧式
混合式安装形式为立式
五、规格型号
适用范围连、定期排污扩容器配套使用
规格型号 | 排污冷却面积(㎡) | 扩容器有限面积(㎡) | 设计压力 (MPa) | 设计温度 (℃) | 工作温度 (℃) |
PWL-32-0.75 | 32 | 0.75 | 1.0 | 300 | 170 |
PWL-45-1.5 | 48 | 1.5 | |||
PWL-60-3.5 | 60 | 3.5 | |||
PWL-75-7.5 | 75 | 7.5 | |||
PWL-100-12 | 100 | 12 |
六、生产、制造、检验标准
1、本设备参照GB151-1999《管壳式换热器和》和 《电力建设施工及验收技术规范》进行设计、制造和验收。
2、执行《压力容器安全技术监察规程》
3、采用GB150-1998《钢压力容器》标准制。
4、设备制作完成后,对壳体以1.25倍水压试验。
七、效益分析
以一热电厂80t/h锅炉蒸发量为例,计算其排污利用综合效率。
排污率按2%计算,其排污量为:1.6t/h
经连续排污扩容器扩容蒸发分离(工质按50%分离蒸发),余排污水为0.8t/h,温度为170℃,再经过定期排污扩容器扩容蒸发分离(工质按50%分离蒸发),汽、水进入排污冷却器低压扩容后,蒸发分离出蒸汽量(工质按80%分离蒸发)为0.64t/h,温度按127℃,其焓值为2715KJ/kg;余排污水为0.16t/h,温度按127℃,其焓值为529KJ/kg,冷却后排出温度为50(℃),其焓值为220KJ/kg。则排污冷却器吸收热量为:
0.64*1000*2715=1737600KJ/h
0.16*1000*(529-220)=49440 KJ/h
年运行时间按7200小时计算:则排污冷却器年吸收热量为:
1737600*7200=12510720000KJ
49440*7200=355968000 KJ
标煤发热量按29271 KJ/kg计算,则年节约煤:
(12510720000+355968000)÷29271=439571 kg
≈440T
标煤按市场价600元/吨计算,折合人民264000元(26.4万元)
根据以上单例分析,投入排污冷却器,在节能降耗,提高经济效益(年节约人民币26.4万元),优化环境等方面,起到明显作用,是一项具有节能、环保双重性的产品。